هواکش سانتریفیوژی DPK 35 EC؛ کارکرد مکشی و دهشی، کم‌مصرف

هواکش‌های کانالی استاندارد

هواکش کانالی توکار، امکان کارکرد مکشی و دهشی، پرقدرت و کم‌مصرف
قابل استفاده در اماکن تجاری، نمایشگاه، ادارات و محل کار، سایت های تولیدی، ساختمان های صنعتی


هواکش های کانالی سانتریفیوژی DPK EC با کیفیت ممتاز و مشخصات فنی قابل اعتماد؛ دارای عمر طولانی واقعی؛ با مواد مرغوب بدنه که مانع از تغییر رنگ و کهنه شدن می‌گردد؛ سری هواکش های کانالی DPK EC باتوجه به تکنولوژی EC دارای مصرف بهینه و نماد Blue Performance است؛ امنیت بالا در برابر خرابی و ذوب شدن (بی‌نیاز از پشتیبانی و سرویس، دارای موتور قوی بلبرینگی بی‌نیاز از روغن‌کاری و امکان حفاظت در برابر اضافه بار حرارتی بعنوان مشخصه استاندارد)؛ قابل استفاده در اماکن تجاری، نمایشگاه، ادارات و محل کار، سایت های تولیدی، ساختمان های صنعتی؛ سری DPK EC این هواکش ها در سایز های 25*50 تا 50*100  سانتی متر تولید که ظرفیت کاری آنها از 2.000 تا 11.700 متر مکعب بر ساعت است؛ قابلیت نصب مستقیم در کانال های تهویه مستطیلی؛ دارای پروانه های سانتریفیوژی از جنس استیل گالوانیزه با تیغه های خم شده رو به عقب که بطور دینامیکی در دوسطح بالانس شده اند؛ با استفاده از پتانسومتر 0 تا 10 ولت، می توان سرعت را بطور پیوسته تغییر داد؛ مقاوم در برابر نفوذ آب (IP 55) برای حفاظت محصول و ایمنی مصرف‌کننده؛ ترمینال اتصالات بدون پتانسیل می باشد که باید به کلید حفاظت موتور MV 25 یا به مدار کنترل کنتاکتور متصل گردد؛ برای جلوگیری از انتقال ارتعاشات به سیستم کانالی، از کوپلینگ های انعطاف پذیر ELP استفاده شده است.


ویژگی‌ها

  سایز کانال 700 * 400 میلیمتر

  امکان کارکرد مکشی دهشی، مناسب برای تخلیه و تهویه هوا

  با استفاده از پتانسومتر 0 تا 10 ولت، می توان سرعت را بطور پیوسته تغییر داد.

  مقاوم در برابر نفوذ آب (IP 55)

  حفاظت در برابر اضافه بار حرارتی

  مناسب برای کارکرد دائم

  موتور مقاوم کم‌مصرف سانتریفیوژی و بی‌نیاز به تعمیر و نگهداری

  ابعاد فشرده و فضای مورد نیاز نسبتا کم

  برای جلوگیری از انتقال ارتعاشات به سیستم کانالی، از کوپلینگ های انعطاف پذیر ELP استفاده شده است.


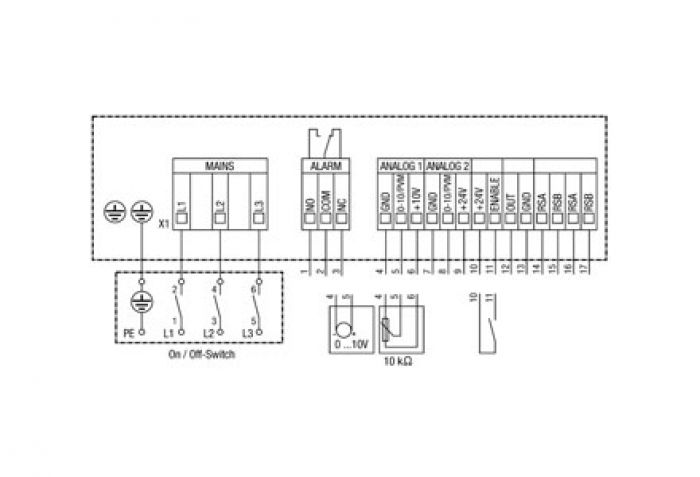
مشخصات فنی

سایز نامی:

400 * 700 میلیمتر

ابعاد ظاهری:

440 * 740 میلیمتر

نوع کارکرد (مکش / دهش):

مکش / دهش

حداکثر حجم جریان هوا:

6.400 مترمکعب در ساعت

ولتاژ:

400 ولت (سه فاز)

نوع ولتاژ:

جریان متناوب

فرکانس:
50 هرتز
حداکثر مصرف انرژی:

1.260 وات در شرایط کارکرد بهینه

حداکثر مصرف جریان:

2.2 آمپر

حداکثر دور موتور:

1.700 دور در دقیقه

فشار نامی:

674 پاسکال در شرایط کارکرد بهینه

کنترل پذیری سرعت:

دارد

نوع پروانه (پیشران):

سانتریفیوژی

محل نصب:

کانالی

نوع نصب:

توکار

درجه حفاظتی (در برابر نفوذ آب):

IP 55 (مقاوم در برابر جریان کم‌فشار آب از تمام جهات)

میزان صدا (فشار صوتی):

84 دسیبل

حداکثر دمای هوای در جریان:

20- تا 50 درجه سانتیگراد

جنس بدنه:

استیل گالوانیزه

وزن:

47.5 گیلوگرم


نمودار بازدهی

نمودار بازدهی

جزئیات سربندی

جزئیات سربندی

 

شـرکت مهندسـی- بازرگانی ژفــــکر
بـا 50 ســـــــــــال ســـــــابـقه

سیستم مدیریت هوشمند ساختمان
تـأسیســات و تجهـیزات الکتریـکی

 


 
عرضه مستقیم تجهیزات الکتریکی و خدمات تأسیساتی            www.jafkar.com 
تحت لیسـانس کمپـانی‌هــای Maico ،Gira و این آدرس ایمیل توسط spambots حفاظت می شود. برای دیدن شما نیاز به جاوا اسکریپت دارید           Mobotix

نشانی دفتر: تهران، بزرگراه صدر، خروجی کاوه جنوب، بن‌بست نصر، پ ۳، واحد ۱
تلفن: ۲۲۰۰۲۴۳۵   |   نمابر: ۲۲۶۲۲۴۳۵   |  پیامک/ ارتباط مجازی: ۰۹۱۰۸۹۴۰۳۳۵

                 

      

English                                                   رحمت خدا بر کسی که وقتی کاری می‌کند، عالی انجامش دهد.

                                                              الّلهُــمَّ صَـلِّ عَلـی مُحَمَّـــد وَآلِ مُحَمَّــــد وَ عَجِّــل فَرَجَهُـــم

      Gira     Maico    Mobotix