هواکش سانتریفیوژی مخصوص بام GRD 22؛ کنترل دبی و فشار

هواکش‌های مخصوص بام با کنترل دبی و فشار

مخصوص بام، مناسب برای مکش مرکزی، کم‌مصرف، کنترل یکپارچه دبی و فشار، تنظیم شرایط کارکرد روز و شب
قابل استفاده در ساختمان، تأسیسات تولیدی، سالن مونتاژ، انبار، ساختمان صنعتی، کارخانه و محل کار

هواکش‌های سری GRD با استاندارد VDE آلمان (علاوه بر گواهی‌ CE اروپا) و با کیفیت ممتاز و مشخصات فنی قابل اعتماد ارائه می‌گردند. این هواکش‌ها دارای عمر طولانی واقعی و صدای کمی هستند. جنس بدنه از مواد مرغوبی است که مانع کهنه شدن و تغییر رنگ می‌گردد. سری هواکش‌های GRD دارای تکنولوژی مصرف بهینه EC و نماد Blue Performance هستند. با استفاده از کنترلر و درایو VSD یکپارچه دستگاه و تنظیم شرایط دبی و فشار، می‌توان میزان مکش مرکزی برای حالات روز و شب را تنظیم نمود. این دستگاه مجهز به شاتر یکپارچه برای جلوگیری از برگشت هوا هنگام خاموشی است. برای حفاظت محصول و ایمنی مصرف‌کننده، در برابر نفوذ آب مقاوم است (IP X5) و همچنین باتوجه به موتور کم‌مصرف قوی و بلبرینگی، از هرگونه پشتیبانی و سرویس بی‌نیاز است.


ویژگی‌ها

  سایز قطر لوله 224 میلیمتر

  دارای دو سطح کارکرد روزانه و شبانه

  کارکردهای روزانه و شبانه را می‌توان با استفاده از دو نقطه مرجع فشار یا دبی ثابت تنظیم نمود.

  امکان نمایش اتوماتیک پیغام خطا

  مقاوم در برابر نفوذ آب (IP 54) برای حفاظت محصول و ایمنی مصرف‌کننده

  دارای قلاب‌های حمل توسط جرثقیل

  دارای کلید سرویس

  می‌توان برای سیستم‌های تهویه مرکزی مطابق DIN 18017-3 از آن استفاده نمود.

  حفاظت در برابر اضافه بار حرارتی

  مناسب برای کارکرد دائم

  موتور مقاوم کم‌مصرف بلبرینگی و بی‌نیاز به تعمیر و نگهداری

  در بخش تخلیه دستگاه، طبق استاندارد DIN EN ISO 13857 شبکه‌های محافظ گالوانیزه به منظور جلوگیری از برخوردهای تصادفی تعبیه شده است.

  پروانه‌ها از جنس فایبرگلاس پر شده از پلی‌پروپیلن می‌باشد.


مشخصات فنی

سایز نامی:

224 میلیمتر

ابعاد ظاهری:

554*554 میلیمتر

نوع کارکرد (مکش / دهش):
مکش
حداکثر حجم جریان هوا:

1970 مترمکعب بر ساعت

ولتاژ:
230 ولت (تکفاز)
نوع ولتاژ:

جریان متناوب

فرکانس:
50 هرتز
حداکثر مصرف انرژی:

280 وات در شرایط کارکرد بهینه

حداکثر مصرف جریان:

1.9 آمپر

حداکثر دور موتور:

1.883 دور در دقیقه

فشار نامی:

370 پاسکال در شرایط کارکرد بهینه

نوع پروانه (پیشران):

شعاعی

کنترل‌پذیری سرعت:

دارد

محل نصب:

مخصوص بام

زاویه نصب:

عمودی

درجه حفاظتی (در برابر نفوذ آب):

IP 45 (مقاوم در برابر جریان کم‌فشار آب از تمام جهات)

میزان صدا (فشار صوتی):

75 دسیبل

حداکثر دمای هوای در جریان:

20- تا 50 درجه سانتیگراد

شاتر (دمپر برقی):

دارد

جنس بدنه:

استیل گالوانیزه

وزن:

27.3 کیلوگرم

اطلاعات فنی مطابق با ErP در نقطه بهترین بازدهی (BEP)

بازدهی کلی η:

46.7 درصد

طبقه‌بندی اندازه‌گیری:

C

طبقه‌بندی بازدهی:

استاتیک

سطح بازدهی N:

62.4 درصد

نیاز به درایو سرعت متغیر (VSD):

دارای VSD یکپارچه

توان/ حجم هوا/ فشار/ دور موتور (همگی در نقطه بهترین بازدهی):

0.32 کیلو وات/ 1370 مترمکعب بر ساعت/ 350 پاسکال/ 1790 دور در دقیقه


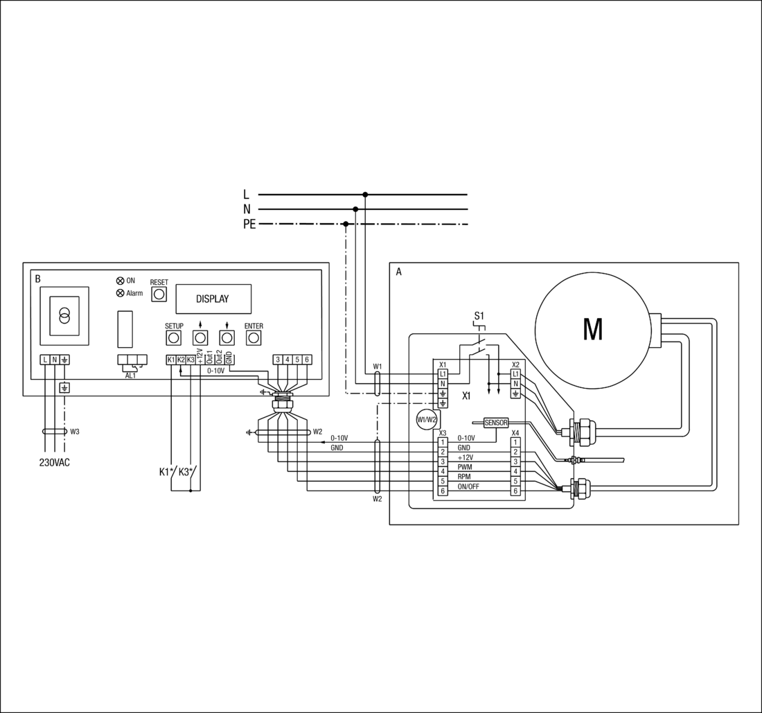
دستگاه کنترلر

√  کنترل دستگاه در حالات فشار ثابت یا دبی ثابت کاربرد دارد.

√  سنسور  فشار درون قاب آماده استفاده می‌باشد.

√  در هر موقعیتی درون ساختمان قابل نصب است.

√  کمینه جریان حجمی مورد نیاز برای کارکرد صحیح 150 متر مکعب بر ساعت است.

√  به تغذیه 220 ولت جداگانه نیاز دارد.

√  هواکش و دستگاه کنترل با کابل 6 رشته ای شیلددار به هم متصل می‌شوند.

√  حداکثر طول کابل کنترلی 200 متر و قطر ماکزیمم آن 6 میلیمتر است.


اطلاعات طراحی

 استاندارد سایز لوله مرکزی متناسب با تعداد طبقات در حالت تک انشعابی با استفاده هواکش‌‌های مرکزی GRD. در این شکل از تجهیزات تنظیم مکش هوای دستی (مدل CENTRO-M) استفاده شده است و تعداد درپوش‌هایی که متناسب هر طبقه باید بازگردد، درون مربع‌ها نوشته شده‌است.


 استاندارد سایز لوله مرکزی متناسب با تعداد طبقات در حالت دو انشعابی با استفاده هواکش‌‌های مرکزی GRD. در این شکل از تجهیزات تنظیم مکش هوای دستی (مدل CENTRO-M) استفاده شده است و تعداد درپوش‌هایی که متناسب هر طبقه باید بازگردد، درون مربع‌ها نوشته شده‌است.


 استاندارد سایز لوله مرکزی متناسب با تعداد طبقات در حالت تک انشعابی با استفاده هواکش‌‌های مرکزی GRD. در این شکل از تجهیزات تنظیم مکش هوای خودکار (مدل CENTRO-E) استفاده شده است و تعداد درپوش‌هایی که باید باز شوند، در تمام طبقات یکسان است.


 استاندارد سایز لوله مرکزی متناسب با تعداد طبقات در حالت دو انشعابی با استفاده هواکش‌‌های مرکزی GRD. در این شکل از تجهیزات تنظیم مکش هوای خودکار (مدل CENTRO-E) استفاده شده است و تعداد درپوش‌هایی که باید باز شوند، در تمام طبقات یکسان است.


تنظیم کننده مکش هوا CENTRO


 

شـرکت مهندسـی- بازرگانی ژفــــکر
بـا 50 ســـــــــــال ســـــــابـقه

سیستم مدیریت هوشمند ساختمان
تـأسیســات و تجهـیزات الکتریـکی

 


 
عرضه مستقیم تجهیزات الکتریکی و خدمات تأسیساتی            www.jafkar.com 
تحت لیسـانس کمپـانی‌هــای Maico ،Gira و این آدرس ایمیل توسط spambots حفاظت می شود. برای دیدن شما نیاز به جاوا اسکریپت دارید           Mobotix

نشانی دفتر: تهران، بزرگراه صدر، خروجی کاوه جنوب، بن‌بست نصر، پ ۳، واحد ۱
تلفن: ۲۲۰۰۲۴۳۵   |   نمابر: ۲۲۶۲۲۴۳۵   |  پیامک/ ارتباط مجازی: ۰۹۱۰۸۹۴۰۳۳۵

                 

      

English                                                   رحمت خدا بر کسی که وقتی کاری می‌کند، عالی انجامش دهد.

                                                              الّلهُــمَّ صَـلِّ عَلـی مُحَمَّـــد وَآلِ مُحَمَّــــد وَ عَجِّــل فَرَجَهُـــم

      Gira     Maico    Mobotix